Air Ride Relay Wiring Diagram: Installation Instructions
An air ride relay wiring diagram illustrates how to connect a high-current compressor to a power source using a relay triggered by a pressure switch. It ensures the compressor receives direct power from the battery via a hot wire while protecting the switch from excessive electrical load, ensuring system longevity.
📌 Key Takeaways
- Simplifies high-amperage compressor connections for safe operation
- Identify the common terminal to ensure correct power distribution
- Always include an appropriately rated inline fuse for safety
- Use heavy-gauge wire for the main compressor power feed
- Essential reference for upgrading or repairing custom air suspensions
When you are installing an aftermarket suspension system, understanding a proper air ride relay wiring diagram is the most critical step to ensuring your compressor operates safely and efficiently. Many enthusiasts find themselves overwhelmed by the web of wires involved in a pneumatic setup, but a clear diagram acts as a roadmap to prevent electrical shorts or component failure. This guide provides a comprehensive breakdown of how to wire your system from scratch, whether you are building a custom trunk setup or a functional load-leveling system for a tow vehicle. You will learn the function of every terminal, the importance of selecting the right wire thickness, and how to troubleshoot common electrical hurdles that DIYers often face during the installation process.
Understanding the Air Ride Relay Wiring Diagram Components
An air ride relay wiring diagram serves as a visual representation of how high-current power is moved from your battery to your air compressor using a low-current switch. Unlike a simple light switch, an air compressor draws significant amperage, which would quickly melt a standard dashboard switch if wired directly. The relay acts as a heavy-duty gatekeeper. In a standard diagram, you will typically see a four-pin or five-pin relay configuration. The most important elements include the common terminal, which is usually designated as Pin 30. This terminal receives the direct hot wire from the vehicle battery, providing the raw energy needed to pump air into your tanks.
The diagram also illustrates the relationship between the trigger mechanism and the grounding system. The ground wire, typically connected to Pin 85, ensures that the relay has a complete circuit to activate its internal electromagnetic coil. On the other side of that coil is Pin 86, which receives a signal from your pressure switch or manual dash switch. This signal wire is often referred to in general electrical terms as a traveler wire because it carries the command from the cabin to the relay in the trunk or chassis. While some heavy-duty industrial relays might utilize a brass screw for terminal connections to handle high heat, most automotive relays use spade connectors. However, the logic remains the same: the relay bridges the gap between your delicate control electronics and the power-hungry compressor motor.
Most air ride compressors require at least 30 to 40 amps of current. Always ensure your air ride relay wiring diagram specifies a relay rated for at least 20% more than the compressor’s maximum draw to prevent overheating and internal melting.

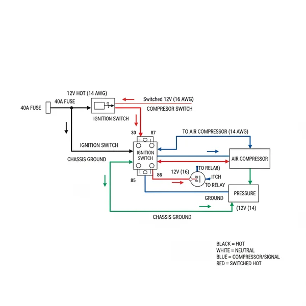
(Visual Description: The diagram displays a standard 12V 40A Relay. Pin 30 is connected to a 10-gauge hot wire from the battery with an inline fuse. Pin 87 connects to the red power lead of the air compressor. Pin 85 connects to a chassis ground wire. Pin 86 connects to the air pressure switch. The pressure switch is then connected to a 12V ignition source. All ground points are marked with a universal ground symbol.)
Step-by-Step Installation Guide

Properly interpreting and implementing an air ride relay wiring diagram requires a methodical approach. Before you begin, gather the necessary tools, including a wire stripper, crimping tool, a multimeter to check voltage, and high-quality heat shrink tubing. For most single-compressor setups, you will need 10-gauge wire for the main power paths and 16-gauge or 18-gauge wire for the signal paths.
Always disconnect the negative battery terminal before starting any electrical work. Failure to do so can result in accidental short circuits that may damage your vehicle’s ECU or cause a fire.
1. Mount the Relay: Secure your relay in a dry location, preferably close to the battery or the compressor. While some relays come with a brass screw mounting tab, ensure the mounting point does not interfere with the electrical pins.
2. Run the Main Power: Connect a 10-gauge hot wire from the positive terminal of the battery to Pin 30 on the relay. This is your common terminal for power input. You must install an inline fuse within 12 inches of the battery to protect the entire circuit.
3. Establish the Ground: Connect a ground wire from Pin 85 of the relay to a clean, unpainted metal surface on the vehicle chassis. In DC automotive systems, this acts similarly to a neutral wire in AC home systems, providing the return path for the coil’s energy.
4. Wire the Trigger Signal: Run a traveler wire from your air pressure switch (mounted on the air tank) to Pin 86 of the relay. The other side of the pressure switch should be connected to a switched 12V ignition source. This ensures the compressor only runs when the vehicle is on and the tank pressure is low.
5. Connect the Compressor: Attach the positive power lead from your air compressor to Pin 87 of the relay. This is the output terminal that sends high-current voltage to the motor only when the relay is clicked “on.”
6. Finalize Compressor Grounding: Secure the compressor’s black ground wire to the chassis. Use a wire gauge that matches the power wire (10-gauge) to ensure there is no bottleneck in the electrical flow.
7. Test the Circuit: Reconnect the battery and turn the ignition to the “on” position. If the air pressure in the tank is below the switch’s cut-in point, you should hear the relay click and the compressor begin to hum. Use a multimeter to verify that the voltage at the compressor matches the battery voltage.
When connecting wires to the relay, use insulated female spade connectors. For an even more professional finish, use a dedicated relay socket which keeps the wires organized and prevents them from vibrating loose over time.
Common Issues and Troubleshooting

Even with a perfect air ride relay wiring diagram, issues can arise due to poor connections or environmental factors. One of the most common problems is a clicking sound without the compressor turning on. This usually indicates that the relay coil is receiving enough voltage to move the internal switch, but the high-current path (Pin 30 to Pin 87) has a break or a blown fuse.
Another frequent issue is a voltage drop. If your compressor sounds sluggish, use your multimeter to check the voltage at the compressor while it is running. If the reading is significantly lower than the battery voltage, your wire gauge may be too thin, or you may have a “bottleneck” at a terminal. Check the brass screw terminals or spade connectors for signs of heat discoloration, which indicates high resistance.
If the compressor refuses to shut off, the traveler wire or the pressure switch may be grounded out, or the internal contacts of the relay might have fused together due to an amperage spike. In this case, replace the relay immediately with one that has a higher amperage rating to handle the load safely.
Tips and Best Practices for Long-Term Reliability
To ensure your air ride system remains reliable for years, focus on the quality of your connections. While many people use basic electrical tape, heat shrink tubing is the industry standard for preventing moisture from reaching the copper strands. Moisture leads to corrosion, and corrosion leads to resistance, which can eventually melt your wires.
- ✓ Use the correct gauge: Always use 10-gauge or thicker for the main power feed to prevent heat buildup.
- ✓ Secure your wiring: Use zip ties every 6 to 12 inches to prevent wires from chafing against sharp metal edges.
- ✓ Dielectric grease: Apply a small amount of dielectric grease to the relay pins to prevent oxidation in humid environments.
- ✓ Clean ground points: Scrape away paint to ensure the ground wire makes direct contact with bare metal.
Maintenance is equally important. Once every few months, inspect the relay and the inline fuse holder. Look for any signs of brittle wire insulation or loose connections. If you live in an area where road salt is used, pay extra attention to the ground wire connections underneath the vehicle, as these are the first to succumb to rust. By following a detailed air ride relay wiring diagram and adhering to these best practices, you create a robust system that enhances your vehicle’s performance without compromising safety. Investing time in a clean installation now will save you from the headache of a failed suspension when you are out on the road.
Frequently Asked Questions
What is air ride relay wiring diagram?
An air ride relay wiring diagram is a visual map showing the electrical connections between an air compressor, relay, pressure switch, and battery. It illustrates how low-current signals trigger a high-current relay to power the suspension system. This prevents switch failure by isolating the heavy load from the control circuit.
How do you read air ride relay wiring diagram?
Reading this diagram requires identifying standard relay terminal numbers, such as 30, 85, 86, and 87. You must follow the path from the battery hot wire to the common terminal and track the ground wire connections. Symbols represent components like fuses and switches, indicating how the electrical circuit flows.
What are the parts of air ride relay?
The system includes the relay itself, a pressure switch, an air compressor, and an inline fuse. Wiring includes a hot wire for power, a ground wire for the circuit completion, and a traveler wire that sends the trigger signal from the switch to the relay activation coil for automatic operation.
Why is common terminal important?
The common terminal, usually pin 30 on a standard relay, is the primary entry point for high-current power. It acts as the bridge that connects the main power source to the compressor once the relay is triggered, ensuring stable energy flow without damaging sensitive electronic control components or switches.
What is the difference between traveler wire and hot wire?
A hot wire provides continuous high-amperage power directly from the battery to the relay. In contrast, a traveler wire, or trigger wire, carries a low-current signal from the pressure switch to the relay coil. While the hot wire handles the heavy load, the traveler wire merely controls the activation signal.
How do I use air ride relay wiring diagram?
Use the diagram to plan your component placement and wire routing. Begin by grounding the system properly and connecting the neutral wire equivalent return path. Follow the schematic to wire the pressure switch and relay terminals, ensuring every connection matches the visual guide to prevent shorts or compressor failure.
